РНПП-311 – Описание
Реле напряжения, перекоса и последовательности фаз РНПП-311
Назначение
Реле предназначено для отключения нагрузки 380 В/ 50 Гц при: недопустимых колебаниях напряжения в сети с продолжительностью не менее 0,02 с, нарушении амплитудной симметрии сетевого напряжения (перекосе фаз), обрыве, нарушении последовательности и слипании фаз.
Общие положения
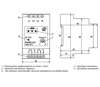
Устройство через входные контакты (L1, L2, L3, N) включается параллельно нагрузке.
К клемме N подключается ноль. Если ноль подключить технически невозможно, либо реле работает в сетях с изолированной нейтралью, погрешность измерения перекоса фаз и погрешность определения порога срабатывания по напряжению увеличиваются до 5 %.
РНПП-311 на выходе имеет две группы независимых выходных перекидных контактов (1-2-3, 4-5-6). В «холодном» состоянии (реле без напряжения, не подключено) контакты 1-2(4-5) замкнуты, а контакты 5-6(2-3) разомкнуты. После подключения реле параллельно нагрузке и при наличии напряжения в сети и отсутствии причин срабатывания реле, контакты 1-2(4-5) размыкаются, а контакты 5-6(2-3) замыкаются.
Контакты 5-6(2-3) рекомендуется включать в разрыв питания катушки пускателя.
При срабатывании реле отключение нагрузки производится путем разрыва цепи питания катушки магнитного пускателя через размыкающие контакты 5-6(2-3).
При срабатывании реле на лицевой панели загорается красный светодиод AВ. ОТКЛ. Красный светодиод горит всегда при разомкнутом состоянии контактов 5-6(2-3).
Три зеленых светодиода на лицевой панели сигнализируют наличие напряжения на каждой фазе соответственно: при обрыве одной из фаз соответствующий светодиод гаснет (при этом также загорится красный светодиод, реле сработает по обрыву фазы).
Реле имеет одну совмещенную регулируемую уставку срабатывания по максимальному/минимальному напряжению. Например: в положении 10% реле будет срабатывать при повышении/понижении напряжения на 10% от номинального.
Регулируемая уставка выставляется потребителем.
ВНИМАНИЕ! РЕКОМЕНДУЕТСЯ ВЫСТАВЛЯТЬ УСТАВКУ ДО ВКЛЮЧЕНИЯ В СЕТЬ ИЛИ ПРИ ОТКЛЮЧЕННОМ МП.
При включении в сеть нагрузка включается с задержкой 5 (0, 10, 60, 100, 150, 200, 250 – под заказ) секунд.
Рекомендация: если при подключении оборудования фазировка (направление вращения фаз) не проверялась, то с помощью РНПП-311 можно определить правильное вращение фаз.
Если прибор не включается (горит красный светодиод АВ.ОТКЛ, отсутствуют другие запрещающие факторы: недопустимые колебания напряжения сети, нарушение амплитудной симметрии (перекос фаз), слипание фаз, обрыв фаз), рекомендуется поменять порядок подключения фаз на входе схемы.
Помните, что первое включение прибора, при подаче на него питания, произойдет через время АПВ, выставленное при заказе прибора.
Диапазон уставок срабатывания и их фиксированные значения могут быть изменены по желанию заказчика.
Технические характеристики:
- Номинальное напряжение: 380 В
- Частота сети: 45 - 55 Гц
- Диапазон регулирования (срабатывания по Umах/ Umin): 5 - 25 % от ном.
- Фиксированная задержка срабатывания по Umin: 2 с
- Величина амплитудного перекоса фаз: 60 В
- Фиксированное время срабатывания по Umах: 1,5 с (0,1– как опция)
- Фиксированное время срабатывания при обрыве одной из фаз: 1,5 с (0,1– как опция)
- Время автоматического повторного включения после восстановления параметров U: 5 с
- Напряжение катушки пускателя: 110 – 380 В, переменного
- Напряжение катушки пускателя: 12 – 36 В, постоянного
- Точность определения порога срабатывания по U: до 3 В
- Напряжение, при котором сохраняется работоспособность: 80 - 500 В
- Кратковременно допустимое максимальное напряжение, при котором сохраняется работоспособность: 700 В
- Диапазон рабочих температур: от - 25 до + 40 ℃
- Температура хранения: от - 45 ℃ до + 70 ℃
- Суммарный ток потребления от сети: до 35 мА
- Климатическое исполнение: УХЛ 4
- Коммутационный ресурс под нагрузкой 5 А: не менее 100 000 раз
- Вредные вещества, в количестве превышающие предельно допустимые концентрации, отсутствуют.
Отличительные особенности:
- Независимое питание внутренней схемы реле от каждой из 3-х фаз.
- Цифровая обработка сигнала напряжения.
- Не требует дополнительной отладки и настройки потребителем, т.к. выставленная регулируемая и зафиксированные уставки достаточно точно выверены и не зависят от внешних факторов.
- Наличие точной регулировки по напряжению в широком диапазоне.
- Возможность изменения, по желанию заказчика, диапазона регулируемой уставки и величин зафиксированных уставок.
- Гальванически развязанная цепь питания катушки пускателя с силовыми цепями.
- Индикация наличия напряжения по каждой фазе, наличие индикации аварийного срабатывания.
- Коэффициент возврата (гистерезис) по отключению/включению как по Umах, так и по Umin, в пределах 6-7 В.
- Реле сохраняет работоспособность в диапазоне 30-150 % от номинального напряжения, а также при наличии хотя бы одной из фаз.
- Крепление на стандартную DIN- рейку.
- Малогабаритность и небольшой вес изделия.
